绵阳某某环境工程有限公司
项目简介
项目简介

项目名称:处理氨氮废水工程项目
设计能力:2t/h 撬装模块MVR蒸发系统
客户单位:绵阳某某环境工程有限公司
设计单位:广东环美
物料情况
总体要求:

进水水质:

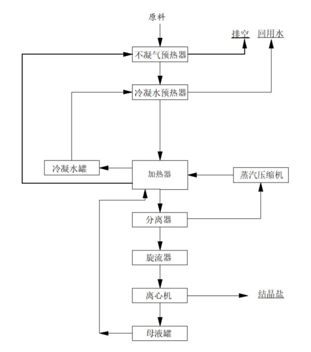
工艺流程

项目现场



上一篇:
广西垃圾渗滤液全量化处理项目
2025-11-26
下一篇:
光伏废水资源化利用
2025-11-26